GD350-CCS变频器支持转矩控制和转速控制两种控制方式,转速控制的核心是整个控制以稳定速度为核心,确保设定速度与实际运行速度一致,同时最大带载能力受转矩限幅的限制;转矩控制的核心是整个控制以稳定转矩为核心,确保设定转矩与实际输出转矩一致,同时输出频率受速度上下限限制。

功能码 | 名称 | 参数详细说明 | 缺省值 |
速度控制模式 | 0:无PG矢量控制模式0 1:无PG矢量控制模式1 2:空间电压矢量控制模式 3:闭环矢量控制模式 注意:当选择0、1、3矢量模式时,应先对变频器进行电机参数自学习。 | 2 | |
转矩控制使能 | 0:禁止 1:使能 | 0 | |
转矩设定方式选择 | 0:键盘设定转矩(P03.12) 1:键盘设定转矩(P03.12) 2:模拟量AI1设定转矩(100%相对于3倍的电机额定电流) 3:模拟量AI2设定转矩(同上) 4:模拟量AI3设定转矩(同上) 5:脉冲频率HDIA设定转矩(同上) 6:多段转矩设定(同上) 7:Modbus通讯设定转矩 8:PROFIBUS/CANopen/DeviceNET通讯设定转矩 9:以太网通讯设定转矩 10:脉冲频率HDIB设定转矩(100%相对于3倍的电机额定电流) 11:EtherCat/Profinet通讯设定 12:可编程扩展卡设定 注意:设定方式2~6和10,100%对应于3倍的电机额定电流。 | 0 | |
键盘设定转矩 | -300.0%~300.0%(电机额定电流) | 50.0% | |
转矩给定滤波时间 | 0.000~10.000s | 0.010s | |
转矩控制正转上限频率设定源选择 | 0:键盘设定上限频率(P03.16) 1:模拟量AI1设定上限频率(100%对应最大频率) 2:模拟量AI2设定上限频率(同上) 3:模拟量AI3设定上限频率(同上) 4:脉冲频率HDIA设定上限频率(同上) 5:多段设定上限频率(同上) 6:Modbus通讯设定上限频率(同上) 7:PROFIBUS/CANopen/DeviceNET通讯设定上限频率(同上) 8:以太网通讯设定上限频率(同上) 9:脉冲频率HDIB设定上限频率(同上) 10:EtherCat/Profinet通讯设定 11:可编程扩展卡设定 12:保留 注意:设定方式5.55.500%相对于最大频率。 | 0 | |
转矩控制反转上限频率设定源选择 | 0:键盘设定上限频率(P03.17) 1:模拟量AI1设定上限频率(100%对应最大频率) 2:模拟量AI2设定上限频率(同上) 3:模拟量AI3设定上限频率(同上) 4:脉冲频率HDIA设定上限频率(同上) 5:多段设定上限频率(同上) 6:Modbus通讯设定上限频率(同上) 7:PROFIBUS/CANopen/DeviceNET通讯设定上限频率(同上) 8:以太网通讯设定上限频率(同上) 9:脉冲频率HDIB设定上限频率(同上) 10:EtherCat/Profinet通讯设定 11:可编程扩展卡设定 12:保留 注意:设定方式5.55.500%相对于最大频率。 | 0 | |
转矩控制正转上限频率键盘限定值 | 0.00Hz~P00.03(最大输出频率) | 50.00 Hz | |
转矩控制反转上限频率键盘限定值 | 0.00Hz~P00.03(最大输出频率) | 50.00 Hz | |
电动转矩上限设定源选择 | 0:键盘设定转矩上限(P03.20) 1:模拟量AI1设定转矩上限(100%相对于3倍电机额定电流) 2:模拟量AI2设定转矩上限(同上) 3:模拟量AI3设定转矩上限(同上) 4:脉冲频率HDIA设定转矩上限(同上) 5:Modbus通讯设定转矩上限 6:PROFIBUS/CANopen/DeviceNET通讯设定转矩上限 7:以太网通讯设定转矩上限 8:脉冲频率HDIB设定转矩(100%相对于3倍电机额定电流) 9:EtherCat/Profinet通讯设定 10:可编程扩展卡设定 11:保留 注意:设定方式1~4和8,100%相对于3倍电机额定电流。 | 0 | |
制动转矩上限设定源选择 | 0:键盘设定转矩上限(P03.2 5.5:模拟量AI1设定转矩上限(100%相对于3倍电机额定电流) 2:模拟量AI2设定转矩上限(同上) 3:模拟量AI3设定转矩上限(同上) 4:脉冲频率HDIA设定转矩上限(同上) 5:Modbus通讯设定转矩上限 6:PROFIBUS/CANopen/DeviceNET通讯设定转矩上限 7:以太网通讯设定转矩上限 8:脉冲频率HDIB设定转矩(100%相对于3倍电机额定电流) 9: EtherCat/Profinet通讯设定 10:可编程扩展卡设定 11:保留 注意:设定方式1~4和8,100%相对于3倍电机额定电流。 | 0 | |
电动转矩上限键盘设定 | 0.0~300.0%(电机额定电流) | 180.0% | |
制动转矩上限键盘设定 | 0.0~300.0%(电机额定电流) | 180.0% | |
输出转矩 | -250.0~250.0% | 0.0% | |
转矩给定量 | -300.0~300.0%(电机额定电流) | 0.0% |
|
|
|
|
GD350-CCS系列变频器既可以驱动异步电机,也可以驱动同步电机;且同时支持两套电机参数,可以通过多功能数字量输入端子或者是通讯方式来进行两套电机之间的切换。

变频器控制性能需基于所建立的精确的电机模型,因此在首次运行电机前,需要用户进行电机参数自学习(以电机1为例)。

注意:
1、 必须按照电机铭牌来正确设置电机参数。
2、 电机自学习时,选择旋转自学习时,必须将电机与负载脱开,使电机处于静止、空载状态,否则电机参数自学习的结果有可能不正确。此时,异步机可以学习P02.06~P02.10的参数;同步机可以学习P02.20~P02.23的参数。
3、 电机自学习时,选择静止自学习时,不必将电机与负载脱开,但是由于只学习了电机的部分参数,对控制性能有一定影响。此时,异步机可以学习P02.06~P02.10的参数;同步机可以学习P02.20~P02.22的参数,P02.23(同步电机1反电动势常数)可通过计算得出。
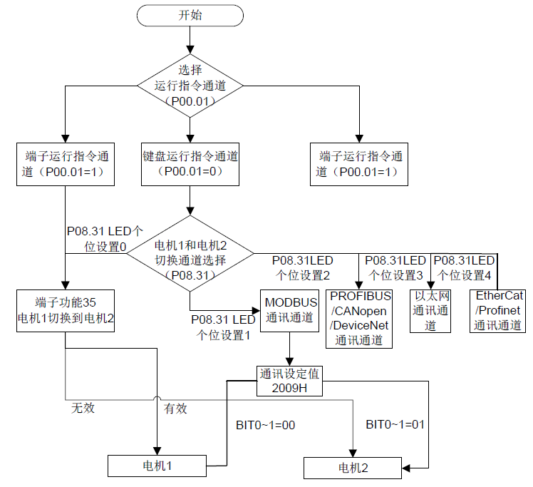
4、 电机自学习只能学习当前电机,如需学习另一电机的参数,请通过P08.31个位选择电机1和电机2的切换通道来切换当前电机。
相关参数表:
功能码 | 名称 | 参数详细说明 | 缺省值 |
运行指令通道 | 0:键盘运行指令通道 1:端子运行指令通道 2:通讯运行指令通道 | 0 | |
电机参数自学习 | 0:无操作 1:旋转自学习1;进行电机参数的全面自学习,对控制精度要求比较高的场合建议使用旋转自学习方式。 2:静止自学习1(全面学习);适用于电机无法脱开负载的场合,对电机参数进行自学习。 3:静止自学习2(部分学习);当前电机为电机1时,只学习P02.06、P02.07、P02.08;当前电机为电机2时,只学习P12.06、P12.07、P12.08。 4:旋转自学习2:与旋转自学习1类似,但只对异步机有效。 5:静止自学习3(部分学习):只对异步机有效。 | 0 | |
电机1类型 | 0:异步电机 1:同步电机 | 0 | |
异步电机1额定功率 | 0.1~3000.0kW | 机型确定 | |
异步电机1额定频率 | 0.01Hz~P00.03(最大输出频率) | 50.00Hz | |
异步电机1额定转速 | 1~60000rpm | 机型确定 | |
异步电机1额定电压 | 0~1200V | 机型确定 | |
异步电机1额定电流 | 0.8~6000.0A | 机型确定 | |
异步电机1定子电阻 | 0.001~65.535Ω | 机型确定 | |
异步电机1转子电阻 | 0.001~65.535Ω | 机型确定 | |
异步电机1漏感 | 0.1~6553.5mH | 机型确定 | |
异步电机1互感 | 0.1~6553.5mH | 机型确定 | |
异步电机1空载电流 | 0.1~6553.5A | 机型确定 | |
同步电机1额定功率 | 0.1~3000.0kW | 机型确定 | |
同步电机1额定频率 | 0.01Hz~P00.03(最大输出频率) | 50.00Hz | |
同步电机1极对数 | 1~50 | 2 | |
同步电机1额定电压 | 0~1200V | 机型确定 | |
同步电机1额定电流 | 0.8~6000.0A | 机型确定 | |
同步电机1定子电阻 | 0.001~65.535Ω | 机型确定 | |
同步电机1直轴电感 | 0.01~655.35mH | 机型确定 | |
同步电机1交轴电感 | 0.01~655.35mH | 机型确定 | |
同步电机1反电动势常数 | 0~10000 | 300 | |
多功能数字量输入端子(S1~S4,HDIA,HDIB)功能选择 | 35:电机1切换到电机2 | ||
电机1和电机2切换选择 | 0x00~0x14 个位:切换通道选择 0:端子切换 1:Modbus通讯切换 2:PROFIBUS/CANopen/DeviceNET通讯切换 3:以太网通讯切换 4:EtherCat/Profinet通讯切换 十位:运行中切换使能选择 0:运行中不可切换 1:运行中可切换 | 00 | |
电机2类型 | 0:异步电机 1:同步电机 | 0 | |
异步电机2额定功率 | 0.1~3000.0kW | 机型确定 | |
异步电机2额定频率 | 0.01Hz~P00.03(最大输出频率) | 50.00Hz | |
异步电机2额定转速 | 1~60000rpm | 机型确定 | |
异步电机2额定电压 | 0~1200V | 机型确定 | |
异步电机2额定电流 | 0.8~6000.0A | 机型确定 | |
异步电机2定子电阻 | 0.001~65.535Ω | 机型确定 | |
异步电机2转子电阻 | 0.001~65.535Ω | 机型确定 | |
异步电机2漏感 | 0.1~6553.5mH | 机型确定 | |
异步电机2互感 | 0.1~6553.5mH | 机型确定 | |
异步电机2空载电流 | 0.1~6553.5A | 机型确定 | |
同步电机2额定功率 | 0.1~3000.0kW | 机型确定 | |
同步电机2额定频率 | 0.01Hz~P00.03(最大输出频率) | 50.00Hz | |
同步电机2极对数 | 1~50 | 2 | |
同步电机2额定电压 | 0~1200V | 机型确定 | |
同步电机2额定电流 | 0.8~6000.0A | 机型确定 | |
同步电机2定子电阻 | 0.001~65.535Ω | 机型确定 | |
同步电机2直轴电感 | 0.01~655.35mH | 机型确定 | |
同步电机2交轴电感 | 0.01~655.35mH | 机型确定 | |
同步电机2反电动势常数 | 0~10000 | 300 |
变频器的起停控制包括三种不同的状态:变频器正常上电后给运行命令起动、变频器停电再起动功能有效后起动、变频器故障自动复位后起动,下面分别针对这三种不同的起停控制状态进行说明。
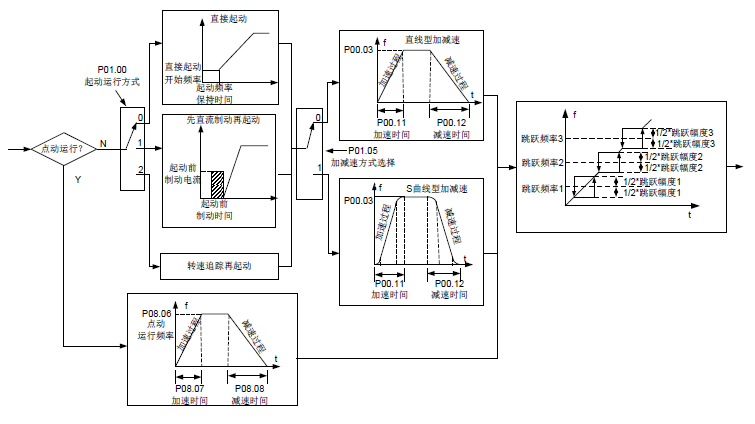
变频器的起动方式一共有三种,分别对应为:直接从启动频率起动、先直流制动再起动、转速跟踪后再起动。用户可以根据不同的现场工况,选择满足要求的起动方式。
对于大惯性的负载,特别是可能会产生反转的场合,可以选择先直流制动再起动,或者是转速追踪再起动。
注意:建议用户使用直接起动方式驱动同步电机。
1、 变频器正常上电后给运行命令启动逻辑框图

2、 变频器停电再启动逻辑框图

3、 变频器故障自动复位后再起动逻辑框图

相关参数表:
功能码 | 名称 | 参数详细说明 | 缺省值 |
运行指令通道 | 0:键盘运行指令通道 1:端子运行指令通道 2:通讯运行指令通道 | 0 | |
加速时间1 | 0.0~3600.0s | 机型确定 | |
减速时间1 | 0.0~3600.0s | 机型确定 | |
起动运行方式 | 0:直接起动 1:先直流制动再起动 2:转速追踪再起动1 3:转速追踪再起动2 | 0 | |
直接起动开始频率 | 0.00~50.00Hz | 0.50Hz | |
起动频率保持时间 | 0.0~50.0s | 0.0s | |
起动前直流制动电流 | 0.0~100.0% | 0.0% | |
起动前直流制动时间 | 0.00~50.00s | 0.00s | |
加减速方式选择 | 0:直线型 1:S曲线型 | 0 | |
停机方式选择 | 0:减速停车 1:自由停车 | 0 | |
停机制动开始频率 | 0.00Hz~P00.03(最大输出频率) | 0.00Hz | |
停机制动等待时间 | 0.00~50.00s | 0.00s | |
停机直流制动电流 | 0.0~100.0% | 0.0% | |
停机直流制动时间 | 0.00~50.00s | 0.00s | |
正反转死区时间 | 0.0~3600.0s | 0.0s | |
正反转切换模式 | 0:过零频切换 1:过起动频率切换 2:经停机速度并延时再切换 | 0 | |
停止速度 | 0.00~100.00Hz | 0.50 Hz | |
停止速度检出方式 | 0:速度设定值(空间电压矢量控制模式下只有这一种检测方式) 1:速度检测值 | 1 | |
上电端子运行保护选择 | 0:上电时端子运行命令无效 1:上电时端子运行命令有效 | 0 | |
运行频率低于频率下限动作(频率下限大于0有效) | 0:以频率下限运行 1:停机 2:休眠待机 | 0 | |
休眠恢复延时时间 | 0.0~3600.0s(对应P05.59为2有效) | 0.0s | |
停电再起动选择 | 0:禁止再起动 1:允许再起动 | 0 | |
停电再起动等待时间 | 0.0~3600.0s(对应P01.25.5有效) | 1.0s | |
起动延时时间 | 0.0~60.0s | 0.0s | |
停止速度延迟时间 | 0.0~100.0s | 0.0s | |
开环0Hz输出选择 | 0:无电压输出 1:有电压输出 2:按停机直流制动电流输出 | 0 | |
紧急停止减速时间 | 0.0~60.0s | 2.0s | |
减速过程S曲线开始段时间 | 0.0~50.0s | 0.1s | |
减速过程S曲线结束段时间 | 0.0~50.0s | 0.1s | |
短路制动电流 | 0.0~150.0%(变频器额定电流) | 0.0% | |
启动短路制动保持时间 | 0.00~50.00s | 0.00s | |
停机短路制动保持时间 | 0.00~50.00s | 0.00s | |
点动预励磁时间 | 0~10.000s | 0.000s | |
点动停机制动开始频率 | 0~P00.03 | 0.00Hz | |
休眠进入延时时间 | 0~3600.0s | 0.0s | |
数字量输入功能选择 | 1:正转运行 2:反转运行 4:正转寸动 5:反转寸动 6:自由停车 7:故障复位 8:运行暂停 21:加减速时间选择1 22:加减速时间选择2 30:加减速禁止 | ||
加速时间2 | 0.0~3600.0s | 机型确定 | |
减速时间2 | 0.0~3600.0s | 机型确定 | |
加速时间3 | 0.0~3600.0s | 机型确定 | |
减速时间3 | 0.0~3600.0s | 机型确定 | |
加速时间4 | 0.0~3600.0s | 机型确定 | |
减速时间4 | 0.0~3600.0s | 机型确定 | |
点动运行频率 | 0.00Hz~P00.03(最大输出频率) | 5.00Hz | |
点动运行加速时间 | 0.0~3600.0s | 机型确定 | |
点动运行减速时间 | 0.0~3600.0s | 机型确定 | |
加减速时间切换频率 | 0.00~P00.03(最大频率) 0.00Hz:不切换 大于P08.19切换到加减速时间2 | 0 | |
加减速时间基准频率 | 0:最大输出频率 1:设定频率 2:100Hz 注:只对直线加减速有效 | 0 | |
故障自动复位次数 | 0~10 | 0 | |
故障自动复位间隔时间设置 | 0.1~3600.0s | 1.0s |